新材料を用いた「レンズダンパーⓇ」の構造性能評価の取得
お知らせ2022年09月02日

*『レンズダンパー』は登録商標です。
レンズダンパー推進協議会の5社(※1)は、共同で研究開発を行っている制震ダンパー「レンズダンパー(LSPD :Lens-type Shear Panel Damper)」に疲労特性に優れた新材料として注目されている「FMS合金(Fe-Mn-Si系合金)」を採用し、構造実験にてその有効性を確認しました。
また、これまでのLSPDの採用実績により培った技術、LSPDの性能評価方法、研究成果およびFMS合金での実験結果などをまとめ、「LSPD設計・施工マニュアル」を刷新して、2022(令和4)年3月25日付けで日本ERI(株)にて構造性能評価を取得しました。
FMS合金は、一般流通材として入手可能となった材料であり、優れた疲労特性を有しています。FMS合金の特性とレンズダンパーの特徴である凹レンズ形状を活かし最適な形状を確立したことで、エネルギー吸収性能に優れ疲労耐久性の高いダンパーを実現しました。(添付資料②参照)
■開発の背景
日本国内では大きな被害をもたらした東北地方太平洋沖地震(2011年)を始め、その後も熊本地震(2016年)で2日の間に大地震が複数回発生するなど、近年においても大地震が多発していることを受け、長時間にわたる地震動や繰り返しの大地震への対策の重要性が叫ばれています。
これに対し私たち協議会メンバーはLSPDを共同開発し、このLSPDの設置により地震に対する建物の変形を抑制して被災後の建物の継続使用性を確保します。共同住宅においては住民の快適な生活を維持することが可能となり、また、企業にとってはBCP対策に資するとともに、SDGsの「11.住み続けられるまちづくりを」に向けた取り組みにもつながり、お客様に対する有用性が高いと考えています。
■レンズダンパーの特徴
LSPDは、間柱やブレース等の周辺部材を介して建築物に取り付けます。地震時に建築物に生じる変位をLSPD に伝達し、LSPDにせん断変形を生じさせることで地震エネルギーを吸収させ、建築物の地震時応答変形を抑制します。
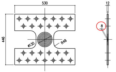
LSPD(写真1)は、中央部の両面に凹レンズ形状を有することが特徴です。凹レンズ形状がない場合は、フィレット部へ応力が集中しフィレット部が早期に破断しますが、凹レンズ形状がある場合は、パネル全体に応力やひずみを分散させることができます。(添付資料①参照)

写真1 LSPDの外観
従来のLSPDは、中央の最薄部の厚さ(t)が板厚(T)の1/2となるよう凹レンズ形状の曲率を設定していますが、FMS合金を用いたLSPDでは、曲率をパラメータとした加力実験により、最も優れたエネルギー吸収性能を発揮させることができる形状としてt/T=2/3を採用しました(図1)。
■構造性能評価について
2022年3月末時点でのLSPDの採用実績は、教育施設、事務所、工場、宿泊施設など多用途の鉄骨造建物の新築案件および耐震改修案件で計10件あります。また、当協議会のホームページ(※2)などを通じて、LSPDの採用に関する問い合わせも多く寄せられており、当協議会ではLSPDの特徴およびその性能は社会的要求に沿っており、今後も需要が高まると考えております。
当協議会は、2012年にLSPDの開発に着手して以来、LSPDの性能評価法の更新、新材料(FMS合金)の追加、LSPDを設置した建物の試設計の取りまとめ等を行ってきました。このたび、その集大成としてマニュアルを刷新しました。
同マニュアルには、設計・製作・施工・維持管理の指針に加え、LSPDなどの制震ダンパーの性能を構造部材として評価できる性能規定型の設計である告示エネルギー法(平成17年国土交通省告示第631号:エネルギーの釣合いに基づく耐震計算等の構造計算)によるLSPD付き建物の設計指針および設計例なども掲載されています。日本ERI(株)で同マニュアルの審査を受け、2022(令和4)年3月25日付けで構造性能評価を取得しました(評価番号:ERI-K21006)。
■FMS合金の基本性能
FMS合金は、鉄系形状記憶合金の一種です。化学成分の最適化によって繰り返し変形時の性能劣化を抑え、優れた疲労特性を有しています。図2にFMS合金、LY225、建築構造用圧延鋼材(SN400B)の材料引張試験結果を示します。FMS合金は、LY225と比較すると最大荷重は2倍以上、伸び量は1.5倍あり、高い耐力と優れた伸び性能を有しています。

図2 FMS合金の材料引張試験結果
■エネルギー吸収性能の評価
LSPD のエネルギー吸収性能は「平均累積塑性変形倍率」という指標で評価します。平均累積塑性変形倍率は、地震時の繰り返しの変形によるエネルギー吸収量を無次元化した値です。LSPDが吸収することのできるエネルギー吸収量を保有性能とし、LSPDが地震時に吸収する必要のあるエネルギー吸収量を必要性能とします。LSPD の設計において保有性能が必要性能を上回ること(保有性能≧必要性能)を確認することで、建物の耐震安全性を担保します。
■今後の展開
当協議会として、広報活動の充実を図り、新築・耐震改修を問わず積極的にLSPDの展開をしていく予定です。また、当協議会は、LSPDの更なる普及に向けて、今後も情報収集や勉強会を行い、LSPDの改良・改善に向けた取り組みを続けていきます。
※1 青木あすなろ建設株式会社、株式会社ダット、飛島建設株式会社、鉄建建設株式会社、西松建設株式会社
※2 当協議会のホームページでは、LSPDの技術情報、採用実績等をご紹介しています。
URL:https://www.lens-damper.com
ーーー
■添付資料
①凹レンズ形状の効果(FEM解析結果)
レンズ型せん断パネルに水平力を与えた場合のひずみの分布を添図1に示します。
凹レンズ形状がない場合は、フィレット部へひずみが集中していますが、凹レンズ形状がある場合は、パネル全体にひずみが分散しています。

添図1 ひずみの分布
②LSPDの性能比較(実験結果)
板厚12mmのFMS合金とLY225のLSPDの荷重-変形曲線を添図2に示します。±20mmの水平変位を繰り返し与えた場合の最大荷重はFMS合金が562 kN、LY225が241 kNであり、終局状態に至るまでの繰り返し数およびエネルギー吸収量はFMS合金が20回、577 kN・m、LY225が12.5回、207 kN・mでした。
FMS合金のLSPDの方が最大荷重、終局状態に至るまでの繰り返し数ともに大きく、優れたエネルギー吸収性能を有しています。
添図2 荷重-変形曲線
